美国KB 可控硅风扇控制 底盘安装系列 KBGE-115C产品详情:
美国KB 可控硅风扇控制 底盘安装系列
可控硅风扇控制
KB现成的分配器式风扇速度控制涵盖了流行的电压和电流范围。从115/230和277输入电压,从2.5安培和20安培扩展到30种型号。这些驱动器可作为嵌入式IP00/ chassis、独立的壁挂式外壳和内部面板安装控件提供。
底盘安装-交流电机风扇速度控制
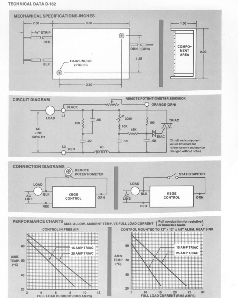
KB的四(4)个机箱安装风扇速度控制提供无级变速控制。这些固态交流变压风扇控制器的工作频率为115/230VAC、50/60 Hz,最大额定电流为12.5安培@40ºC。这些控件包含扩展范围电路、RFI滤波和用于设置最小输出电压的可调微调电位器。这些控制器非常适合控制负载,例如罩极、分离电容器(PSC)和通用(AC/DC)电机。应用包括风幕、通风机、热隧道、搅拌器、剧院照明、复印机和层流罩。
面板安装-交流电机风扇速度控制
KB的八(8)个面板安装风扇速度控制装置为罩极、PSC和AC/DC电机提供无级变速控制。这些固态交流变压风扇控制器在115/230VAC、50/60Hz下运行,旨在取代过时的抽头绕组、扼流圈、变阻器和其他方法,这些方法目前用于获得速度变化。这些控制器可带内部开/关开关,也可提供可选的第三引线,可用于控制继电器阻尼器或百叶窗和指示灯等辅助电路。提供壁挂式安装套件,包括表盘、旋钮、安装带、硬件和说明。
插入式-交流电机风扇速度控制
Dial-A-Temp是一种插入式风扇速度控制,专门设计用于控制炉子和壁炉中的内置风扇。它的工作电压为115VAC 50/60 Hz,最大额定值为300瓦@25ºC。临时拨号包含一个开/关线路开关。
壁挂式-交流电机风扇速度控制
KB的21壁挂式交流电机风扇速度控制装置是为分销商包装的。它们设计用于安装到2“ X 4" 电气壁箱中。它们的工作电压为115/230/277VAC,50/60 Hz,在2°至5ºC的环境温度下的最大额定电流为15.25-40安培。它们为罩极、分离电容器和通用(AC/DC)电机提供无级变速电机控制。变速电机控制包含一个开/关开关、一个高增益RFI静噪滤波器、一个用于设置速度的可调微调电位器和一个阻燃ABS外壳。应用包括吊扇、商用通风罩、工业鼓风机、层流罩、热隧道和磁力搅拌器。
KB Electronics KB®电子品牌早在1967年就开始制作高质量的控制和驱动器。在纽约布鲁克林成立后,公司总部于1995年迁至佛罗里达州珊瑚泉。在KB,我们以为客户提供大量定制我们为他们创造的电机驱动产品而自豪。这有助于通过消除购买不必要的额外费用来降低成本。
KB Electronics库存中有 200 多种现成的变频数字和混合交流变频器(交流逆变器)、变速直流电机控制、电池直流到直流控制、无刷直流驱动器和可控硅风扇控制,我们很可能有一款产品可以满足您的要求。我们可靠的控制和驱动器用于许多不同的应用。
KB电子品牌于2015年被日本电产汽车株式会社收购。母公司日本电产株式会社总部位于日本,由Shigenobu Nagamori于1973年创立,当时只有四名员工。此后,它已发展到在全球雇用了超过 140,000 名员工。日本电产的产品为从电脑、手机、家用电器到重型工业设备的众多产品提供动力,子公司包括全球300多家企业,KB现在是最大的电动机制造商的一部分,它创建的控制和驱动器有助于推进“一切旋转和移动"的技术。我们继续为客户提供他们想要的东西:定制、优质和可靠的产品。
技术参数


相似型号:
KBGE-125C Part No. H9608 KBGE-215C Part No. H9607 KBGE-225C Part No. H9617 KBMC-13BV Part No. H9034 KBMC-23BV Part No. H9037 KBMS-13BV Part No. H9042 KBMS-23BV Part No. H9082 KBNH-13BV Part No. H9903 KBNH-23BV OEM Only KBSC-14FK Part No. H9045 KBSC-24FK Part No. H9025 Dial-a-Temp Part No. H9980 KBWC-13K Part No. H9030 KBWC-15K Part No. H9000 KBWC-15K Part No. H9096 KBWC-16K Part No. H9001 KBWC-18K Part No. H9011 KBWC-110K Part No. H9085 KBWC-110K Part No. H9002 KBWC-112K Part No. H9086 KBWC-115K Part No. H9016 KBWC-23K Part No. H9051 KBWC-25K Part No. H9004 KBWC-25K (4L) Part No. H9956 KBWC-26K Part No. H9068 KBWC-28K Part No. H9033 KBWC-210K Part No. H9006 KBWC-215K Part No. H9007 KBWC-35K Part No. H9785 KBWC-36K Part No. H9784 KBWC-38K Part No. H9783 KBWC-310K Part No. H9782 KBWC-315K Part No. H9781







